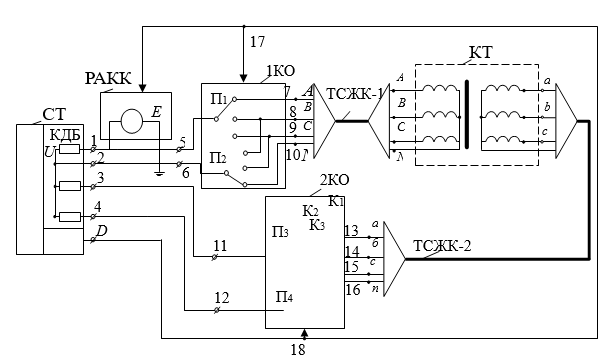
Сандық тіркеушінің көмегімен автоматтандырылған режимде күш трансформаторларының орамаларын түрлендіру коэффициентін анықтауға болады. Трансформация коэффициенті суретте 6.9 көрсетілген құрылымдық электр тізбегі негізінде анықталады Ол қосымша кіріс менеджері және сандық тіркеушінің сандық тіркеушісі бар РАКК-ден тұрады. Сандық тіркеушіде D басқару шығысымен жалпы "жер" бар үш кернеу кірісі бар. Құрылғының схемасы сонымен қатар 17 және 18 басқару кірістері бар 1КО және 2КО бірінші және екінші коммутациялық органдарды және екі төрт сымды ТСЖК-1 және ТСЖК-2 кабельдерін қолдануды қамтиды.
Құрылғы трансформация коэффициентін тек үш фазалы ғана емес, сонымен қатар бір фазалы қуат трансформаторлары үшін де, автотрансформаторлар үшін де анықтай алады.

6.9 - сурет. Трансформатор орамаларының трансформация коэффициентін анықтауға арналған құрылғының құрылымдық электр тізбегі:
РАКК - реттелетін айнымалы кернеу көзі; СТ – сандық тіркеуші; 1КО - бірінші коммутациялық орган; 2КО - екінші коммутациялық орган; ТСЖК-1 - бірінші қосқыш төрт сымды кабель; ТСЖК-2 - екінші қосқыш төрт сымды кабель; КТ - сыналатын үш фазалы трансформатор